Instructiuni de instalare - Pompa de caldura split aer/apa ARISTON NIMBUS COMPACT S NET
Tip documentatie: Instructiuni montaj, utilizare
Salvează pdf
Full screen
IT
OK
NIMBUS COMPACT S NET
3300831
3300832
3301338
INSTRUCŢIUNI TEHNICE PENTRU INSTALARE ŞI ÎNTREŢINERE
420000399403
CUPRINS
Prezentare generală
Reglementări de siguranţă ............................................................. ..3
Caracteristicile apei furnizate către aparat ..................................... ..6
Descriere sistem
Compoziţii sistem . .......................................................................... ..6
Greutăţi şi dimensiuni ..................................................................... ..6
Vedere generală ............................................................................. ..7
Performanţă termodinamică a unităţii externe în mod
încălzire/răcire..................................................................................8
Interfaţă sistem ............................................................................... ..9
Senzor extern ..................................................................
............... ..8
Ghid de instalare
Unitate externă...............................................................................10
Înainte de instalarea aparatului ...................................................... 10
Alegerea amplasării ........................................................................ 10
Distanţe minime de instalare .......................................................... 10
Procedură de deschidere pentru pasajele laterale ......................... 11
Îndepărtarea panoului frontal.......................................................... 11
Unitate internă................................................................................12
Distanţă minimă .............................................................................. 12
Îndepărtare panou frontal ............................................................... 12
Golire supapă de siguranţă ............................................................ 12
Sistem umplere ......
......................................................................... 12
Vas de expansiune ......................................................................... 12
Pregătirea pentru pornirea sistemului de încălzire/răcire ............... 12
Racorduri de gaz între unitatea internă şi unitatea externă. ..........13
Depozitare conducte ....................................................................... 13
Purjare aer ...................................................................................... 13
Alimentare gaz refrigerent .............................................................. 13
Recuperare refrigerent ................................................................... 14
Racorduri hidraulice la modulul interior .......................................... 14
Instalarea finală a sistemului complet............................................. 16
Cablare electrică
Circuit electric . .......................................................................
......... 17
Tabel racorduri electrice ................................................................. 17
Racord electric unitate externă ...................................................... 18
Racord electric unitate internă ....................................................... 19
Racorduri electrice între unitatea internă şi unitatea externă ......... 20
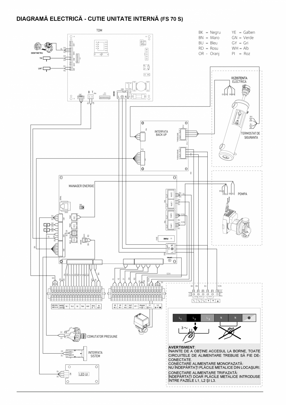
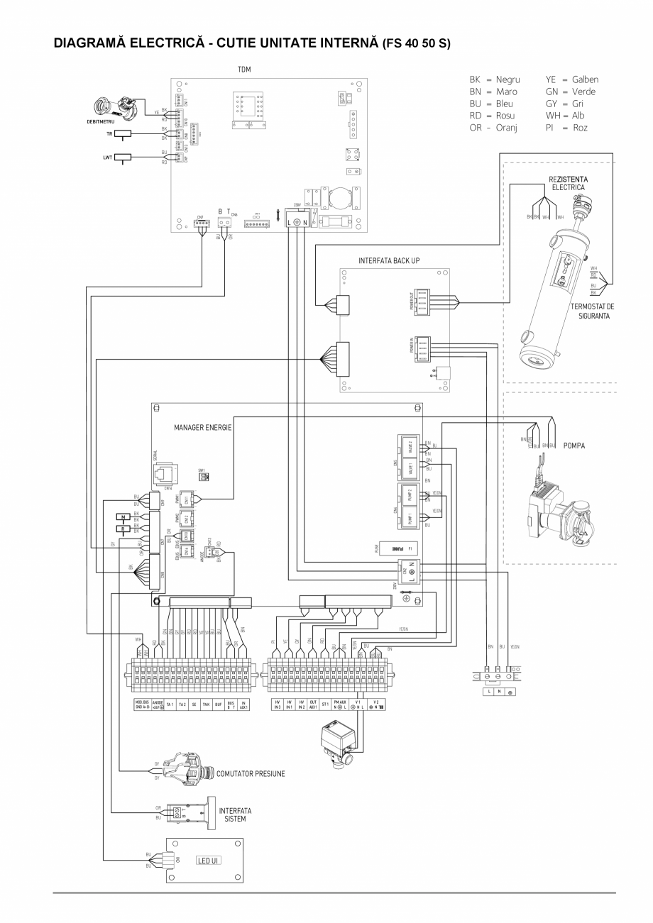
Diagramă electrică ......................................................................... 21
Instalare interfaţă sistem ................................................................ 24
Setare
Setarea parametrilor . .................................................................... 27
Termoreglare . ................................................................................ 32
Tabel meniu . ................................................................................. 34
Întreţinere
Observaţii generale ........................................................................ 42
Informaţii pentru ut
ilizator ............................................................... 42
Funcţie anti-îngheţ . ....................................................................... 42
Racord hidraulic ............................................................................. 42
Listă erori unitate interioară . .......................................................... 43
Listă erori unitate exterioară . ......................................................... 44
Placă date tehnice . ........................................................................ 46
REGLEMENTĂRI DE SIGURANŢĂ
ATENŢIE
Prezentul manual reprezintă o parte integrantă
şi esenţială a produsului. Acesta va fi păstrat
cu grijă şi va însoţi permanent produsul, la
transferul către un nou deţinător / utilizator sau
la folosirea într-o aplicaţie nouă.
Citiţi integral informaţiile şi
prezentate în acest manual,
esenţiale
pentru
instalarea,
întreţinerea sigură a produsului.
avertismentele
acest
ea sunt
utilizarea
şi
Nu folosiţi produsul pentru alte utilizări în afară de
cele specificate în acest manual. Producătorul nu
este răspunzător pentru daunele rezultate din
utilizarea incorectă a produsului sau neinstalarea
acestuia conform instrucţiunilor prezente.
Toate lucrările de întreţinere de rutină şi
extraordinare vor fi efectuate exclusiv de personal
calificat folosind doar piese de schimb originale.
Producătorul nu este răspunzător pentru daunele
rezultate.
Legenda simbolurilor:
Nerespectarea acestui avertisment implică un
risc de rănire personală, şi în unele
circumstanţe chiar moarte.
Nerespectarea acestui avertisment poate
duce la distrugerea gravă a bunurilor,
plantelor sau animalelor. Producătorul nu este
răspunzător pentru daunele rezultate din
utilizarea incorectă a produsului sau
neinstalarea acestuia conform instrucţiunilor
prezente.
Instalaţi aparatul într-un subsol rezistent
ce nu este supus vibraţiilor.
Zgomote în timpul utili
zării.
La executarea orificiilor în perete pentru
instalare aveţi grijă să nu avariaţi cablurile
electrice sau conductele existente.
Risc de electrocutare prin contactul cu
cablurile sub tensiune.
Avarierea instalaţiilor existente.
Inundaţie produsă de apa scursă din
conductele avariate.
Executaţi toate racordurile electrice folosind
cabluri cu o secţiune transversală adecvată.
Conexiunea electrică a produsului trebuie să
fie realizată în conformitate cu instrucţiunile
furnizate în paragraful asociat.
Incendiu produs de supraîncălzire în urma
trecerii curentului electric prin cabluri
subdimensionate.
Protejaţi toate conductele şi cablurile de
racord pentru a preveni avarierea
acestora.
Risc de electrocutare prin contactul cu
cablurile sub tensiune.
Inundaţie produsă de apa scursă din
conductele avariate.
Verificaţi ca locaţia de instalare şi orice
sisteme cu care trebuie conectat aparatul
să se conformeze cu legislaţia în vigoare.
Risc de electrocutar
e prin contactul cu cabluri
sub tensiune care au fost instalate incorect.
Avarierea aparatului produsă de condiţiile de
operare incorecte.
Folosiţi scule şi echipament adecvat (în
special, verificaţi ca uneltele să nu fie
uzate şi ca mânerul să fie bine fixat);
folosiţi-le corect şi aveţi grijă nu fie
scăpate de la înălţime. După ce nu mai
sunt necesare acestea vor fi îndepărtate.
Rănire produsă de împrăştierea de aşchii sau
fragmente, inhalare de praf, lovituri, tăieturi,
înţepături şi zgârieturi.
Avarierea
aparatului
şi
obiectelor
înconjurătoare produsă de căderea de aşchii,
loviri sau incizii.
Folosiţi echipament electric adecvat
pentru utilizarea propusă (verificaţi în
special ca priza şi cablul de alimentare
electrică să fie în bună stare şi ca piesele
rotative sau mobile să fie fixate corect);
folosiţi corect acest echipament; nu
blocaţi căile de acces cu cablul de
alimentare şi verificaţi ca echipamentul să
nu poată cădea
de la înălţime. Deconectaţi
şi depozitaţi echipamentul după utilizare.
Rănire produsă de împrăştierea de aşchii sau
fragmente, inhalare de praf, lovituri, tăieturi,
înţepături, zgârieturi, zgomote şi vibraţii.
Avarierea
aparatului
şi
obiectelor
înconjurătoare produsă de căderea de aşchii,
loviri sau incizii.
Verificaţi ca toate scările portabile să fie
poziţionate sigur, să aibă rezistenţa
necesară, iar treptele să fie intacte şi
nealunecoase şi să nu se mişte când
cineva urcă pe scară. O persoană va
asigura monitorizarea permanentă.
Risc de rănire produsă de căderea de la
înălţime sau tăiere (închiderea accidentală a
scărilor).
Verificaţi ca toate scările cu roţi să fie
poziţionate sigur, să aibă rezistenţa necesară,
iar treptele să fie intacte şi nealunecoase, iar
scările să fie prevăzute cu balustrade pe
ambele părţi ale scării şi parapete la baze.
Rănire produsă de căderea de la înălţime.
În timpul t
uturor lucrărilor executate la o
anumită înălţime (în general cu o diferenţă de
înălţime mai mare de doi metri), verificaţi ca
parapetele din jurul zonei de lucru sau
folosirea
hamurilor
individuale
pentru
prevenirea căderilor. Verificaţi ca spaţiul în
care pot exista căderi accidentale să fie lipsit
de obstacole periculoase, şi ca orice impact la
cădere să fie amortizat de suprafeţe semirigide
sau deformabile.
Rănire produsă de căderea de la înălţime.
Verificaţi ca spaţiul de lucru să aibă condiţii de
igienă şi sanitare adecvate în ceea ce priveşte
iluminatul, ventilaţia şi soliditatea structurilor.
Rănire produsă de lovire, împiedicare, etc.
Protejaţi aparatul şi toate zonele din zona de
lucru folosind materiale adecvate.
Avarierea aparatului şi obiectelor înconjurătoare
produsă de căderea de aşchii, loviri sau incizii.
Manipulaţi aparatul cu atenţie, folosind
protecţia adecvată.
Avarierea aparatului sau obiectelor înconjurătoa
re
produsă de şocuri, lovituri, incizii sau zdrobire.
Resetaţi toate funcţiile de siguranţă şi control
afectate de orice lucrări executate asupra
aparatului şi verificaţi funcţionarea lor corectă
înainte de repornirea aparatului.
Explozie, incendiu sau asfixiere produse de
scurgerea gazelor sau o evacuare incorectă a
gazelor arse.
Avarierea sau oprirea aparatului produsă de o
funcţionare necontrolată.
Înainte
de
manipulare
goliţi
toate
componentele ce pot conţine apă caldă,
efectuaţi drenarea acolo unde este necesar.
Rănire datorată arsurilor.
Îndepărtaţi depunerile de pe componente,
conform instrucţiunilor furnizate pe fişa de siguranţă a produsului folosit, aerisi i camera,
purta i îmbrăcăminte de protecţie, evita i
amestecarea de diferite produse, şi proteja i aparatul şi obiectele înconjurătoare.
Rănire produsă de intrarea substanţelor acide în
contact cu pielea sau ochii; inhalarea sau
înghiţirea de substanţe chimice periculoase.
Ava
rierea aparatului sau obiectelor din jur produsă
de coroziunea cu de substanţe acide.
Dacă detectaţi miros de ars sau fum, staţi la
distanţă de aparat, deconectaţi-l de la
alimentarea
electrică,
deschideţi
toate
ferestrele şi contactaţi un tehnician.
Rănire prin arsuri, inhalare de fum, asfixiere.
Nu călcaţi pe unitatea externă sau internă.
Rănire a persoanelor sau avarierea aparatului.
Nu lăsaţi niciodată unitatea externă deschisă,
fără carcasă, pentru un timp mai lung decât cel
necesar pentru instalare.
Echipamentul poate fi avariat de intemperii.
AVERTISMENT: Toate operaţiunile privind insta-
În timpul tuturor procedurilor de lucru purtaţi
îmbrăcăminte şi echipament de protecţie
individual. Este interzisă atingerea produsului
instalat fără încălţăminte sau cu părţi ale
corpului ce sunt ude.
Rănire produsă de electrocutare, împrăştierea de
aşchii sau fragmente, inhalare de praf, lovituri,
tăieturi, înţepături, zgârieturi, zgomot
e şi vibraţii.
larea, întreţinerea şi alte defecţiuni vor fi efectuate
de personal calificat.
Nu se vor lăsa materiale inflamabile în apropierea sistemului. Asiguraţi poziţionarea tuturor componentelor sistemului conform reglementărilor.
În prezenţa vaporilor sau pulberilor toxice în zona de instalare, insta-laţi un sistem de alimentare cu aer
separat pentru produs.
Nu amplasaţi containere cu fluide şi alte obiecte străine pe
unităţile interioare sau exterioare. Nu se vor amplasa materiale inflamabile în apropierea instalaţiei.
Plasaţi toate deşeurile şi echipamentul astfel
încât să se asigure deplasarea uşoară şi
sigură, evitând crearea de grămezi ce pot
cădea.
Avarierea aparatului sau obiectelor înconjurătoare
produsă de şocuri, lovituri, incizii sau zdrobire.
Toate lucrările în interiorul aparatului vor fi
executate cu grija necesară pentru a evita
contactul dur cu piesele ascuţite.
Rănire produsă de tăieturi, înţepături şi zgârie
turi.
Nu folosiţi unitatea externă pentru tratarea apei din procesele industriale, piscine sau apa menajeră. În aceste
cazuri, instalaţi un schimbător de căldură în amonte de
unitatea externă.
Acest aparat poate fi utilizat de copiii cu vârsta de
peste 8 ani i de persoanele având capa-cită i fizice,
senzoriale sau mentale reduse sau care sunt lipsite
de experien ă i cuno tin e numai dacă li s-a asigurat
supravegherea sau instruirea pentru utilizarea acestui
aparat în condi ii de siguran ă i numai dacă au în eles
pericolele reprezentate de această utilizare. Copiii
nu se vor juca cu aparatul. Cura area i între inerea nu
vor fi realizate de copii nesuparveghea i. Panourile de
protecţie a produsului şi toate lucrările de
întreţinere şi conectare ale echipamentului electric
vor fi executate de personal calificat.
AVERTISMENT:
Toate operaţiunile privind instalarea, întreţinerea şi alte
defecţiuni vor fi efectuate de personal calificat.
Nu se vor lăsa mate
riale inflamabile în apropierea sistemului.
Asiguraţi poziţionarea tuturor componentelor sistemului
conform reglementărilor.
În prezenţa vaporilor sau pulberilor toxice în zona de instalare,
instalaţi un sistem de alimentare cu aer separat pentru
produs. Nu plasaţi containere cu fluide şi alte obiecte străine
pe unităţile interioare sau exterioare.
Nu se vor amplasa materiale inflamabile în apropierea
instalaţiei.
Nu folosiţi unitatea externă pentru tratarea apei din procesele
industriale, piscine sau apa menajeră. În aceste cazuri,
instalaţi un schimbător de căldură în amonte de unitatea
externă.
Apratul nu a fost proiectat pentru a fi folosit de persoane
(inclusiv copii) cu capacitate fizică, senzorială sau mentală
redusă, sau lipsă de experienţă şi cunoştinţe, decât sub
supraveghere sau după instruirea privind folosirea aparatului
de către o persoană responsabilă pentru siguranţa acestora.
Copiii trebuie supravegheaţi, pentru a nu se juca cu
echipamentul sau ambalajele sale (capse, pungi de plastic,
protecţie de polistiren, etc.).
Panourile de protecţie a aparatului şi toate lucrările de
întreţinere şi conectare ale echipamentului electric vor
fi executate de personal calificat.
Curăţarea sistemului de încălzire
La prima instalare, este necesară pre-curăţarea instalaţiei.
Pentru a asigura funcţionarea corectă a aparatului, după
fiecare operaţiune de curăţare sau înlocuire a apei, verificaţi
aspectul lichidului din sistem pentru a fi clar, fără impurităţi
vizibile şi având o duritate a apei de sub 20°F.
Caracteristicile apei furnizate către aparat
Asiguraţi alimentarea sistemului cu apă având duritatea
maximă sub 20°F.
Pentru zonele în care pa este foarte dură, montarea unui
dedurizator de apă nu va afecta în nici un fel garanţia, cu
condiţia instalării corecte a componentei şi supunerii acesteia
unor verificări şi lucrări de întreţinere periodice.
Mai exact, duritatea apei
furnizate către aparat, nu trebuie să
fie niciodată mai mică de 12 °F. În cazul umplerii cu apă
agresivă (valoarea pH trebuie menţinută în intervalul 6,6 şi
8,5), feruginoasă sau dură, se va folosi apa tratată pentru a
preveni depunerile, corodarea şi avarierea aparatului. Ţineţi
cont de următoarele date, chiar şi cantităţi mici de impurităţi în
apă pot reduce performanţa instalaţiei. Apa de umplere uzată
trebuie să fie tratată, în cazul instalaţiei cu capacitate mare
(volume mari de apă) sau în cazul completărilor frecvente cu
apă, pentru a menţine un nivel constant de lichid în instalaţie.
Acolo unde este necesară curăţarea instalaţiei, umpleţi tot
sistemul cu apă tratată.
Verificaţi ca presiunea maximă la nivelul alimentării cu apă să
nu depăşească 5 bar. În caz contrar, instalaţia va fi prevăzută
cu un robinet reductor de presiune.
Etichetare CE
Aparatul se conformează următoarelor norme:
- 2014/30/EU - privind compatib
ilitatea electromagnetică
- 2014/35/EU - privind siguranţa electrică (LVD)
- RoHS2 2011/65/EU privind limitarea utilizării anumitor
substanţe periculoase în echipamentul electric şi electronic
(EN 50581)
- Reglementarea (EU) Nr. 813/2013 privind proiectarea
ecologică (nr. 2014/C 207/02 - metode de tranziţie pentru
măsurători şi calcul)
Acest produs este
în conformitate cu
Directiva WEEE
2012/19/EU.
Simbolul coşului de gunoi barat de pe aparat indică faptul că la finalul duratei de utilizare a produsului, acesta va fi eliminat
separat de gunoiul menajer obişnuit, şi trebuie transferat către un centru de eliminare deşeuri cu facilităţi dedicate pentru aparate
electrice şi electronice sau returnat către vânzător la achiziţionarea unui produs nou.
Utilizatorul este responsabil pentru eliminarea produsului la finalul duratei de utilizare folosind un centru de eliminare deşeuri
adecvat. Centrul de eliminare deşeuri (ce foloseşte un tratament special şi procese
de reciclare, dezafectează efectiv şi elimină
aparatul) ajută la protejarea mediului prin reciclarea materialului din care este executat produsul. Pentru informaţii suplimentare
privind sistemele de eliminare a deşeurilor vizitaţi centrul local de eliminare a deşeurilor sau vânzătorul de la care aţi achiziţionat
produsul.
DESCRIERE SISTEM
Compoziţie sistem
Sistemul NIMBUS COMPACT S este compus din:
- Unitate externă
- Unitate internă
- Interfaţă sistem
- Senzor extern
- Sensys Net pentru conectivitate
Pentru mai multe informaţii privind accesoriile disponibile, vezi catalogul de produse.
UNITATEA EXTERNĂ
Ca unitate externă se livrează unul dintre modelele de
mai jos:
• NIMBUS 40 S EXT
• NIMBUS 50 S EXT
• NIMBUS 70 S EXT
• NIMBUS 70 S-T EXT
• NIMBUS 90 S EXT
• NIMBUS 90 S-T EXT
• NIMBUS 110 S EXT
• NIMBUS 110 S-T EXT
Greutăţi şi dimensiuni (mm)
HP 90 S - 90 S-T - 110 S - 110 S-T EXT
HP 40 S - 50 S EXT
1016
374
374
1506
756
1016
ø 10
383
670
670
ø 10
374
1106
1016
383
HP 70 S - 70 S-T EXT
UNITATE EXTERNĂ
70 M- T EXT
90 M EXT
150
90 M- T EXT
150
110 M EXT
150
110 M- T EXT
150
50 M EXT
70 M EXT
ø 10
383
670
Greutate
79
79
104
121
40 M EXT
UNITATE INTERNĂ
Greută i i dimensiuni (mm)
465
445
418
343
608
E
F
A. Tur apă caldă/rece către instalaţie
G 1” M
B. Retur apă caldă/rece de la
instala ie G 1” M
C. Ieşire apă caldă menajeră 3/4” M
D. Intrare apă caldă menajeră 3/4” M
E. Racord de gaz de la unitatea
externă 5/8” M
F. Racord de gaz către unitatea
externă 3/8” M
A
B
D
UNITATEA
EXTERNĂ
Greutate
FS 40-50 S
130
FS 70 S
132
FS 90 - 110 S
134
18
1398
1331
1212
1683
C
Vedere generală
9
8
7
10
6
5
11
12
13
14
4
3
15
16
2
17
1
18
1. Manometru
2. Vas de expansiune
3. Circulator
4. Robinet de evacuare
5. Senzor TR (Temperatură refrigerant)
6. Grup de condensare
7. Senzor LWT (temperatură ieşire apă)
8. Robinete de evacuare
9. Purjare
automată aer
10. Debitmetru
11. Rezistenţă încălzire rezervă
12. Robinet derivaţie
13. Termostat de siguranţă (comutare manuală)
14. Termostat de siguranţă (comutare automată)
15. Senzor de temperatură (tur către instalaţie)
încălzire/răcire
16. Senzor de temperatură (retur de la instalaţie)
încălzire/răcire
17. Comutator presiune
18. Supapă de siguranţă 3 bar
Restricţii privind funcţia de răcire
25
Restricţii privind funcţia de încălzire
A
A
70
-10,60
20
35,60
60
(43 ; 23)
(10 ; 23)
50
UF
-20,45
40
15
35,33
30
10
FC
20
-20,20
5
(10 ; 5)
(43 ; 5)
B
0
0
5
10
15,20
10
15
20
25
30
35
40
45
-30
-20
-10
0
B
0
10
20
30
40
50
A - Temperatură tur apă (°C)
B - Temperatură externă aer (°C)
Exemplul 1: B = 35 i A = 33
800
800
700
700
600
600
500
500
mbar
mbar
PRESIUNE DISPONIBILĂ
Presiune disponibilă pentru distribuţie în instalaţie
400
400
300
300
200
200
100
100
0
0
0
500
1000
1500
2
000
0
500
1000
l\h
Presiune disponibilă pentru dimensiunile:
40 S - 50 S - 70 S - 70 S-T EXT
Mărime sistem
1500
2000
2500
l\h
Presiune disponibilă pentru dimensiunile
90 S - 90 S-T - 110 S - 110 S-T EXT
Prag OPRIRE debitmetru [l/h] Prag PORNIRE debitmetru [l/h]
Debit nominal [l/h]
40 S
348
390
640
50 S
348
390
800
70 S - 70 S T
486
540
1120
90 S - 90 S-T
630
702
1440
110 S - 110 S-T
768
852
1755
Presiune disponibilă
Curbele prezentate mai sus arată presiunea disponibilă a unităţilor interne.
Pentru a asigura dimensionarea corectă a sistemului, curba de cădere de presiune pentru tot circuitul (ca
funcţie de debitul nominal) trebuie să se menţină peste tot sub curba de presiune disponibilă. Valorile căderii de
presiune depind de specificul instalaţiei.
Puteţi instala o pompă de circulaţie suplimentară atunci când unitatea proprie a modulului nu este suficient de puternică. Pentru racordarea electrică, vezi “Circuit electric”.
Warning: În cazul instalării de robinete termostatice pe toate terminalele sau robinete zonă, instalaţi un bypass
pentru a asigura debitul minim de funcţionare.
TABEL DE FRECVEN Ă COMPRESOR
Pompă încălzire
Frecven a min [Hz]
4 kW
5 kW
7 kW
9 kW
11 kW
18
18
18
18
18
Frecven a max (heat) [Hz] Frecven a max (cool) [Hz]
80
100
90
75
90
65
80
70
57
70
INTERFAŢĂ SISTEM
DATE TEHNICE
Sursă de alimentare
Absorbţie electrică
Temperatura de funcţionare
Temperatura de depozitare
Lungime şi secţiune transversală bară
colectoare
NOTĂ:
PENTRU A EVITA PROBLEMELE DE
INTERFERENŢĂ, FOLOSIŢI UN CABLU
ECRANAT SAU O PERECHE DE
CABLURI TORSADATE.
Memorie tampon
Conformitate
LVD 2014/35/EU - EMC 2014/30/EU
Interferenţă electromagnetică
Emisii electromagnetice
Conformitate cu standardele
Senzor de temperatură
Grad de rezoluţie:
SENZOR EXTERN
BARĂ
COLECTOARE
max. <0,5 W
-10-60 °C
-20-70 °C
max. 50 m
min. 0.5 mm2
2h
EN 60730-1
EN 60730-1
EN 60730-1
NTC 5 k 1 %
0,1 °C
Am
plasaţi senzorul exterior pe peretele nordic al clădirii, la cel
puţin 2,5 m de sol şi departe de lumina solară directă.
Îndepărtaţi capacul şi instalaţi senzorul folosind diblul şi
şurubul furnizate. Executaţi racordul folosind un cablu de 2 x
0,5 mm2.
Lungime maximă racord 50 m. Conectaţi cablul la bornă prin
introducerea acestuia dinspre partea inferioară după
executarea unei treceri adecvate.
Aşezaţi capacul senzorului înapoi în poziţia corectă.
FIŞĂ PRODUS (valabilă din 26 septembrie 2015)
NUMELE FURNIZORULUI
IDENTIFICATOR MODEL FURNIZOR
Clasă control de temperatură
Contribuţie la eficienţa energetică a încălzirii sezoniere a spaţiului, în %
Adăugarea unui SENZOR EXTERN ARISTON:
ARISTON
SENSYS
V
+3%
II
+2%
Clasă control de temperatură
VI
+4%
-
Clasă control de temperatură
VIII
Contribuţie la eficienţa energetică a încălzirii sezoniere a spaţiului, în %
+5%
-
Contribuţie la eficienţa energetică a încălzirii sezonier
e a spaţiului, în %
SENZOR EXTERN
Într-un sistem cu 3 zone cu 2 SENZORI DE CAMERĂ ARISTON
GHID DE INSTALARE
Avertisment
Aparatul trebuie să fie instalat de un tehnician calificat ce
are capacitatea cerută de lege.
Înainte de instalarea aparatului
• Unitatea exterioară foloseşte un refrigerent lichid ecologic
(tip HFC R-410A) ce nu afectează integritatea stratului de
ozon. Refrigerentul R-410A acţionează la o presiune cu 5070% mai mare ca refrigerentul R22. Verificaţi ca toate
materialele folosite pentru întreţinere şi pentru umplerea
componentelor să poată fi folosite cu refrigerentul R-410A.
• Sticlele ce conţin refrigerentul R-410A sunt prevăzute cu un
tub de picurare ce permite curgerea lichidului doar la plasarea
în poziţia verticală cu supapa în poziţie superioară.
• Aparatul trebuie să fie umplut cu refrigerentul R-410A
indicat. Aplicaţi un dozator, disponibil pe piaţă, pe mufa
conductei, pentru a vaporiza refrigerentul înainte de a curge
în unitatea exterioară.
• Refrigerentul R-410A, ca toate fluidele HFC, este
compatibil doar cu uleiurile recomandate de producătorul
compresorului.
• Pompa de vid nu este suficientă pentru eliminarea
completă a umidităţii din ulei.
• Uleiurile de tip POE absorb rapid umiditatea. Nu expuneţi
uleiul la aer.
• Nu deschideţi aparatul atunci când este vidat.
• Nu aruncaţi refrigerentul R-410A în mediu.
• Uleiul conţinut de compresor este extrem de higroscopic.
• Verificaţi ca, în timpul instalării unităţii externe, să fie
respectate toate reglementările naţionale privind siguranţa.
• Verificaţi conectarea corectă la împământare a aparatului.
Verificaţi ca tensiunea şi frecvenţa sursei de alimentare să
corespundă celor necesare pentru unitatea externă iar
capacitatea instalată să fie suficientă pentru a permite
funcţionarea aparatului.
• Verificaţi ca impedanţa reţelei de alimentare să corespundă
intrării electrice pentru unitatea
externă conform informaţiilor
prezentate pe placa de date a acestei unităţi (EN 61000-312).
• Verificaţi comutatoarele de siguranţă pentru dimensionare
corectă şi conectare la unitatea exterioară.
• Nu amplasaţi unitatea exterioară pe structuri ce nu
garantează susţinerea.
• Evitaţi amplasarea în proximitatea rezervoarelor de
combustibil gazos.
• Evitaţi amplasarea ce asigură expunerea la vapori de ulei.
• Evitaţi o amplasare caracterizată de anumite condiţii de
mediu.
• Alegeţi o locaţie în care zgomotul şi aerul evacuat de
unitate nu vor deranja vecinii.
• Alegeţi o poziţie protejată de vânt.
• Asiguraţi o amplasare ce permite conformarea cu
distanţele necesare pentru instalare.
• Evitaţi amplasarea acesteia într-o locaţie ce previne
accesul la porturi şi/sau treceri.
• Structura suprafeţei solului trebuie să poată susţine
greutatea unităţii exterioare şi trebuie să reducă la maxim
vibraţiile.
• Dacă unitatea exteri
oară este instalată într-o locaţie în care
există ninsori abundente, instalaţi unitatea la cel puţin 200
mm deasupra nivelului normal de zăpadă sau folosiţi o
consolă de susţinere.
Distanţe minime de instalare (mm)
Alegerea amplasării
• Evitaţi montarea acolo unde ODU este înconjurată de
pereţi.
• Evitaţi montarea în lavoare. Aerul rece coboară şi astfel
poate apărea o scurtcircuitare a circuitului de aer.
• Evitaţi poziţionarea unităţii externe în locaţii ce sunt dificil
de accesat pentru operaţiunile ulterioare de instalare şi
întreţinere.
• Evitaţi amplasarea în apropierea surselor de căldură.
• Evitaţi amplasarea în locaţii în care unitatea exterioară este
supusă unor vibraţii continue.
AVERTISMENT:
Stabiliţi locaţiile de amplasare a unităţilor ţinând cont de
distanţele minime de instalare în mm, indicate mai sus.
Notă: Distanţele prezentate aici reprezintă minimum pentru o
bună funcţionare a unităţii. Pentru
a evita zgomotele anormale,
ecoul şi rezonanţa măriţi aceste distanţe în special în partea
frontală a unităţilor. Înălţimea obstacolelor în faţă şi lateral
trebuie să fie mai mică decât înălţimea unităţii exterioare.
Aten ie
Înainte de instalare, verificaţi rezistenţa şi orizontalitatea bazei. Pe baza imaginilor, conectaţi ferm baza
unităţii exterioare la sol, folosind bolţuri de ancorare adecvate (M10 x 2 perechi).
Dacă unitatea exterioară trebuie să fie expusă la un
debit semnificativ de aer, protejaţi ventilatorul folosind
un ecran de protecţie şi verificaţi poziţionarea şi
funcţionarea corectă.
Găurile pre-tăiate pentru trecerea conductelor sunt 4:
1 pe partea dreaptă (C)
1 pe partea posterioară (D)
2 pe panourile bazei (E)
C
D
E
E
1. Procedură de deschidere pentru pasajele laterale
Pentru a permite trecerea cablurilor, îndepărtaţi, cu ajutorul unei şurubelniţe, părţile pre-tăiate (A) de pe şasiul
unităţii exterio
are. Pentru îndepărtarea eficientă a materialului, menţineţi panoul frontal al unităţii instalat.
Înainte de trecerea cablurilor plasaţi garniturile negre (B)
furnizate în plicul documentului.
A
A
B
2. Îndepărtarea panoului frontal
Îndepărtaţi şuruburile ce blochează panoul frontal şi
trageţi înainte şi în jos.
UNITATEA INTERNĂ
2. Golire supapă de siguranţă
Pre-instalare
Unitatea interioară FS trebuie să fie poziţionată într-un
compartiment ce va asigura cea mai bună performanţă.
Supapă de siguranţă 3 bar
300 MIN
Distanţă minimă
Pentru a permite întreţinerea corectă a aparatului, trebuie să
respectaţi distanţele minime pentru instalare aşa cum sunt
prezentate în imaginile de mai jos.
150
Robinet de
evacuare
x*
150
800
* x = 0 mm cu trusă racord hidraulic dreapta / stânga
* x = 80 mm cu trusă racord hidraulic superior
1. Îndepărtare panou frontal
Pentru a avea acces în interiorul unităţii, desfaceţi cele
două bol
uri (A) de pe panoul frontal şi trageţi panoul în afară
şi în sus.
Montaţi conducta de golire a supapei de siguranţă,
inclusă în livrare.
A
A
3. Sistem umplere
Presiunea maximă a sistemului de încălzire/răcire este de 3
bar.
Presiunea maximă de umplere este de 1,2 bar.
Imediat ce sistemul este umplut, acesta va fi deconectat de
la alimentarea cu apă. Nu reumpleţi frecvent sistemul (de
mai multe ori pe lună) deoarece acest lucru poate duce la
corodare.
Vas de expansiune
Sistemul este prevăzut cu un vas de expansiune pentru
sistemele de încălzire (8 l). Verificaţi capacitatea vasului de
expansiune pentru a fi adecvată pentru volumul de apă
prezent în instalaţie. Înainte de umplere, verificaţi ca
presiunea de umplere să fie egală cu 1 bar.
4. Pregătirea pentru pornirea sistemului de încălzire/
răcire
Deschideţi robinetele de tur / retur ale sistemului de încălzire /
răcire.
Deschideţi robinetele de umplere ale circuitului de încălzire.
Înc
hideţi aceste robinete imediat ce manometrul arată
presiunea dorită.
Purjaţi sistemul, restabiliţi presiunea şi verificaţi ca toate
garniturile să fie etan e.
RACORDURI DE GAZ ÎNTRE UNITATEA INTERNĂ ŞI
UNITATEA EXTERNĂ
ATENŢIE
Racordurile electrice sunt efectuate după finalizarea tuturor
racordurilor hidraulice şi de gaz. AVERTISMENT:
Dispozitivul conţine fluid refrigerent. Fluidul ce iese din aparat
poate produce opărirea. După ce unitatea interioară şi unitatea
exterioară sunt montare, continuaţi cu executarea racordurilor.
1. Formaţi manual conductele evitând turtirea sau buclarea
conductelor. Evitaţi coturile şi curbele inutile.
2. Îndepărtaţi capacele de protecţie de pe capetele tuburilor de
cupru.
3. Tăiaţi tubul la lungimea cerută.
4. Îndepărtaţi bavurile folosind o freză.
5. Îndepărtaţi piuliţele de racord de pe conexiunile unităţii şi montaţile pe capătul tubului.
6. Mandrinaţi tubul cu unealta de mandrinare. (Capătul lărgit n
u
trebuie să prezinte bavuri sau imperfecţiuni.
Lungimea pereţilor mandrinaţi trebuie să fie
uniformă.)
7. Aliniaţi centrele conductelor de conectare.
8. Strângeţi piuliţa de racord cât de tare se poate manual. Strângeţi
cu o cheie dinamometrică.
Folosiţi două chei fixe pentru a deşuruba sau strânge piuliţa de racord
a robinetului. La folosirea unei singure chei fixe piuliţa nu poate fi
strânsă cu cuplul de strângere necesar. Fixaţi conductele de perete
folosind cârlige sau canale.
(Asiguraţi strângerea robinetelor (A) cu un cuplu de 30 Nm şi a
capacului (B) cu un cuplu de 5 Nm. Un cuplu de strângere insuficient
va duce la scurgeri de gaz. Aplicarea unui cuplu excesiv poate avaria
piuliţa tubului şi poate duce la scurgeri de gaz.)
9. Evacuaţi aerul din conductele de racord folosind o POMPĂ DE
VID. (Pentru pompa de vid, verificaţi umplerea cu ulei până la linia
specificată pe indicatorul de ulei).
10. Verificaţi pentru scurgeri de gaz la punctele co
nectate şi
deschideţi robinetele de racord permiţând gazului să umple tot
sistemul.
5) Continuaţi cu evacuarea până ce indicatorul de presiune compusă
prezintă -101 kPA (după circa 15 minute).
6) Închideţi complet mânerul LO.
7) Opriţi pompa de vid.
8) Păstraţi această stare pentru 2 minute în timpul verificării nerevenirii indicatorului cititorului compus.
9) Detaşaţi pompa de vid.
10) Strângeţi bine robinetul şi capacele portului de serviciu.
11) Montaţi capacele şi verificaţi pentru scurgeri folosind un detector
de scurgeri specific refrigerenţilor HFC. După verificarea scurgerilor,
deschideţi complet robinetul cu trei căi.
ATENŢIE:
Nu eliberaţi gazul refrigerent în atmosferă. Folosiţi o pompă de vid
pentru a evacua aerul rămas în set. Dacă rămâne aer, capacitatea
poate fi afectată.
În ceea ce priveşte pompa de vid, asiguraţi folosirea uneia cu funcţie
de prevenire refulare, astfel ca uleiul din pompă să nu curgă în
conductă şi
aparatul de aer condiţionat de câte ori se opreşte pompa.
Conectaţi pompa de vid la robinetul de racord al conductei mai mari.
AVERTISMENT:
Nu folosiţi niciodată compresorul sistemului ca o pompă de vid.
Nu folosiţi gazul refrigerent al unităţii pentru a purja conductele de
conectare. (Unitatea nu a fost prevăzută cu refrigerent
suplimentar pentru acest scop).
Alimentare gaz refrigerent
11. Acoperiţi robinetele şi conductele cu izolaţie anti-condens, sau
folosiţi conducte prevăzute deja cu izolaţie. Strângeţi cu bandă
adezivă fără a exercita prea multă presiune pe izolaţie. Reparaţi şi
acoperiţi orice posibile crăpături din izolaţie.
Depozitare conducte
Capătul conductelor trebuie să fie sigilat folosind una din metodele
următoare:
• Aplicaţi un capac pe capătul tubului
• Strângeţi un capătul conductei de cupru închise şi lipiţi orice
deschidere închisă.
• Acoperiţi capătul conducte de cupru cu bandă de vinil.
Ţineţi minte pri
ncipiile cheie pentru manipularea conductelor
Purjare aer
1) Conectaţi furtunul de încărcare la unitatea exterioară.
2) Conectaţi furtunul de încărcare la pompa de vid şi menţineţi
robinetele în poziţia complet închisă.
3) Deschideţi complet mânerul LO.
4) Porniţi pompa de vid.
Înainte de a continua cu operaţiunile de alimentare cu refrigerent,
verificaţi ca toate supapele şi robinetele să fie închise.
Notă: În timpul instalării iniţiale, executaţi procedura descrisă în
paragraful "Purjare aer".
1. Conectaţi racordul de joasă presiune al manometrului la robinetul
de serviciu, şi conectaţi rezervorul de refrigerent la intrarea centrară a
manometrului. Deschideţi rezervorul refrigerentului şi apoi deschideţi
capacul robinetului central şi acţionaţi tija robinetului până ce auziţi
ieşirea refrigerentului, apoi eliberaţi tija şi reînşurubaţi capacul pe
poziţie.
2. Deschideţi robinetele cu trei căi.
3. Porniţi dispozitivul în modul de
răcire. Acţionaţi pentru câteva
minute.
4. Plasaţi o butelie de refrigerent pe cântarul electronic şi înregistraţi
greutatea acesteia.
5. Verificaţi presiunea indicată de manometru.
6. Deschideţi mânerul "LOW" şi lăsaţi refrigerentul să curgă treptat.
7. Atunci când încărcătura de refrigerent din circuit ajunge la
valoarea specificată (calculată prin diferenţa de greutate a buteliei),
opriţi mânerul "LOW".
8. Când umplerea este completă, testaţi funcţionarea prin măsurarea
temperaturii conductei de gaz cu termometrul special. Temperatura
trebuie să fie cu 1 la 8°C peste temperatura citită în secţiunea
temperaturii de evaporare a manometrului. Acum verificaţi stabilitatea
presiunii prin conectarea grupului manometrului la robinetul de serviciu
cu trei căi. Deschideţi complet robinetul cu trei căi, porniţi dispozitivul şi
verificaţi pentru scurgeri de refrigerent folosind detectorul de scurgeri
(dacă există orice fel de scurgeri executaţi p
rocedura descrisă în
paragraful "Recuperare refrigerent").
9. Deconectaţi manometrul de la robinet şi opriţi unitatea de aer
condiţionat.
10. Deconectaţi rezervorul de la manometru şi închideţi toate
capacele.
Recuperare refrigerent
Când este necesară deconectarea racordurilor de refrigerent pentru repararea, îndepărtarea sau eliminarea unităţii, pentru a
evita pierderea de refrigerent către atmosferă, trebuie efectuată operaţiunea de pompare.
Pomparea este o operaţiune ce are ca scop colectarea refrigerentului din tot sistemul în unitatea exterioară.
1. Deşurubaţi capacele ieşirilor robinetului cu trei căi.
2. Setaţi unitatea în modul de răcire folosind parametrul 17.8.5 de pe telecomandă (verificare funcţionare compresor) şi lăsaţi
pornită pentru câteva minute.
3. Conectaţi manometrul.
4. Închideţi robinetul mai mic.
5. Când manometrul arată valoarea "0" închideţi şi celălalt robinet şi deconectaţi imediat.
6. Închideţi capacele rob
inetului.
După deconectare, protejaţi robinetele şi capetele tubulaturii de praf. După operaţiunea de recuperare a refrigerentului, unitatea
exterioară este în stare Eroare componente (recuperarea este realizată folosind parametrul 17.17 Resetare serviciu).
MODEL
Încărcare nominală
Lungime max. conducte
Lungime min. conducte
Lungime max. conducte fără încărcare gaz suplimentar
Încărcare refrigerent suplimentar (pentru o lungime a ţevii de peste 20 m)
Diferenţă maximă de înălţime între unitatea exterioară & cea interioară (pozitivă
sau negativă)
Volum ULEI ESTERIC VG74
Dimensiuni racorduri (conductă intrare)
Dimensiuni racorduri (conductă ieşire)
40 S EXT
50 S EXT
70 S EXT
70 S-T EXT
g
m
m
m
g/m
m
2300
30
5
20
40
10
2300
30
5
20
40
10
3080
30
5
20
40
10
3080
30
5
20
40
10
ml
inch
inch
500
5/8
3/8
500
5/8
3/8
670
5/8
3/8
670
5/8
3/8
RACORDURI HIDRAULICE LA MODULUL INTERIOR
Înainte de realizarea conexiunilor circuitului de apă, verificaţi
următoarele:
• Sistemul a fost curăţat
• Nu există impurităţi în apa din circuit
• Sunt folosite componente compatibile (nu conectaţi împreună componente din cupru şi oţel)
• Sistemul a fost conectat prin circuitul de apă
• Apa nu are niciodată o duritate mai mare de 20 °F (11,2 °dH) sau mai mică de 12 °F (6,7 °dH), şi are un pH între 6,6 şi 8,5.
Dacă valorile nu sunt respectate, instalaţi un dispozitiv de tratare a apei pentru a preveni depunerile şi corodarea sistemului.
• Presiunea circuitului de apă nu depăşeşte niciodată 5 bar, în caz contrar instalaţi un reductor de presiune la intrarea
sistemului
• Un robinet de separare este instalat între sistem şi circuitul de apă menajeră (dacă este prezent)
• Vasul de expansiune furniza este suficient de mare pentru funcţionare cu apa din sistem
După verificare:
• Conectaţi sistemul de încălzire la unitatea internă aşa cum este indicat la punctele A şi B din imaginea următoare.
Aveţi grijă
la direcţiile de curgere.
• Conectaţi conductele pentru umplerea instalaţiei.
• Conectaţi supapa de siguranţă şi robinetul de golire al unităţii interne folosind conducta de silicon furnizată.
5/8”
E
F
3/8”
UNITATEA INTERNĂ
A
C
Tur Zona 1
B
Retur Zona 1
D
Retur ACM
Tur ACM
UNITATEA EXTERNĂ
INSTALAREA FINALĂ A SISTEMULUI COMPLET
Legendă:
1.
2.
3.
4.
Unitatea internă
Unitatea externă
Senzor extern
Zonă încălzire temperatură
mare / Zonă răcire temperatură mică (cu unitate
ventiloconvector)
5. Zonă încălzire temperatură
mică / Zonă răcire temperatură mare
6. Interfaţă sistem
7. By pass (op ional)
3
1
VE
6
2
5
7
4
NOTĂ: Instalaţie cu sisteme sub pardoseală
Pentru instalaţiile sub pardoseală, asiguraţi instalarea unui dispozitiv de siguranţă pe circuitul de livrare a încălzirii, conform cerinţelor din DTU 65.11. Pentru racordarea termostatului, vezi “Racorduri electrice”.
Când temperatura de livrare
este prea mare, sistemul se opreşte în modurile apă caldă menajeră şi încălzire/răcire, iar telecomanda va raporta codul de eroare 116 “Termostat încălzire sub pardoseală deschis”. Sistemul va reporni după ce termostatul cu
re-armare manuală este închis.
Legendă:
1.
2.
3.
4.
Unitatea internă
Unitatea externă
Senzor extern
Zonă încălzire temperatură mare
/ Zonă răcire temperatură mică
(cu unitate ventiloconvector)
5. Tampon
6. Interfa ă sistem
3
1
VE
6
5
2
NOTĂ: Sonda de temperatură care va fi utilizată cu tamponul trebuie să aibă următoarele
caracteristici: NTC R (25°C) = 10 K ± 1% - ß (25/85) = 3977 ± 1%
4
CABLARE ELECTRICĂ
ATENŢIE
Racordurile electrice vor fi efectuate după finalizarea tuturor racordurilor hidraulice.
Unităţile internă şi externă trebuie să fie alimentate separat în conformitate cu indicaţiile din tabele. Între unităţile internă şi
externă se va realiza de asemenea o conexiune MOD BUS. Această cone
xiune poate fi realizată prin folosirea unui cablu
cu secţiune redusă (se recomandă o secţiune de 0,75 mm2). Nu pozaţi acest cablu pe lângă un cablu de alimentare.
Circuit electric
• Verificaţi ca tensiunea şi frecvenţa sursei de alimentare de la reţea să coincidă cu datele prezentate pe placa de
date a aparatului (vezi tabelul).
• Pentru a asigura o securitate mai mare, sistemul electric de alimentare va fi verificat de un tehnician calificat
înainte de a executa instalarea (vezi nota).
• Producătorul nu este răspunzător pentru nicio daună produsă de instalaţia cu împământare inadecvată sau
anomaliile din sistemul electric.
• Verificaţi ca instalaţia să fie adecvată pentru a susţine consumul energetic al unităţilor instalate, indicat pe placa
de date a produsului.
• Racordurile electrice trebuie să fie realizate folosind un racord de alimentare fix (nu folosiţi prize mobile), prevăzut
cu un comutator bipolar cu o deschidere minimă între
contacte de cel puţin 3 mm.
• Este esenţială conectarea aparatului la un circuit electric împământat corect, pentru a asigura siguranţa instalaţiei.
Este de asemenea interzisă folosirea ca sistem de împământare racordul hidraulic al tuburilor de încălzire.
• Producătorul nu este răspunzător pentru nicio daună produsă de instalaţia cu împământare inadecvată sau
anomaliile electrice la nivelul implementării.
• Conectaţi un cablu de alimentare la 230 V-50 Hz sau (400 V-50 Hz), verificând polarizările conexiunii L-N (sau L1,
L2, L3, N) sau conexiunii la pământ. Secţiunea cablurilor folosite trebuie să se conformeze puterii instalaţiei (vezi
caracteristicile de pe placă).
• Pentru racordarea electrică a instalaţiei nu se vor utiliza benzi electrice, cabluri prelungitoare şi adaptoare. Este de
asemenea interzisă folosirea conductelor hidraulice şi a conductelor sistemului de încălzire pentru împământarea
instalaţiei.
Sistemul nu este prote
jat de trăsnet. Dacă este necesară schimbarea siguranţelor, folosiţi siguranţe rapide.
Aten ie: Înainte de a obţine accesul la borne, toate circuitele de alimentare trebuie să fie deconectate.
TABEL DE RACORDURI ELECTRICE
UNITATEA EXTERNĂ
40 S EXT
50 S EXT
70 S EXT
70 S-T EXT
90 S EXT
90 S-T EXT
110 S EXT
110 S-T EXT
6,4
8
11
3,8
18
6
22
7,3
Curent nominal funcţionare / fază A
Curent maxim funcţionare / fază
A
Dimensiune întrerupător
A
Tensiune nominală
V
9
11
16
5,4
23
16-C tip
20-C tip
10-C tip
32-C tip
12-C tip
32-C tip
230
230
230
400
230
400
230
400
216-243
216-243
216-243
376-424
216-243
376-424
216-243
376-424
16-C tip
Limite tensiune de funcţionare V
8,4
27
10
12-C tip
H07RN-F
Cablu de alimentare
Max
Cablu de comunicaţie
3G4
3G4
3G4
5G4
3G4
5G4
3G4
5G4
16,2
16,2
16,2
19,9
16,2
19,9
16,2
19,9
H05RN-F
Tip
2x0,75mm2
UNITATEA INTERNĂ
Alimentare electrică
Câmp tensiuni permise
Intrare put
ere nominală
Curent maxim
Siguranţă termică / întrerupător
diferenţial
Dimensiuni cablu de alimentare
FS 40 50 S
FS 70 S
FS 90 110 S
V - ph - Hz
230 - 1 -50
230 - 1 -50
400 - 3 -50
230 - 1 -50
400 - 3 -50
V
kW
A
196 ÷ 253
4
18A
196 ÷ 253
4
18A
340 ÷ 440
4
10A/ph - 20A/N
196 ÷ 253
6
30A
340 ÷ 440
6
10A/ph - 20A/N
A
20A - tip B
20A - tip B
16A/ph - tip B
32A - tip B
16A/ph - tip B
H07RN-F 3 x 4 mm
2
Sursele de alimentare a unităţilor interioară şi respectiv exterioară vor fi conectate la un întrerupător (RCCB) cu un prag minim de 30 mA.
Semnal cablare EDF, AFR, PV
Cablu de alimentare
Cablul MOD BUS
mm2
mm2
mm2
H07RN-F 2 x 0,75 mm2
H07RN-F 3 x 4 mm2
H07RN-F 3 x 0,75 mm2
AVERTISMENT:
Executaţi racordul de împământare înainte de orice alt racord electric.
Unităţile internă şi externă trebuie alimentate separat.
Pentru a preveni orice risc, cablul de alimentare pentru unităţile internă şi externă trebuie să fie înlocuit doar d
e
tehnicienii serviciului post-vânzare.
C
B
A
D
Racord electric unitate externă
• După îndepărtarea panoului frontal sunt vizibile în partea frontală piesele electrice.
• Cablurile de alimentare pot fi introduse în orificiile deja tăiate (A) (Scoateţi piesa detaşabilă)
• Asiguraţi fixarea cablului de putere (B) şi cablului de comunicaţie interior/exterior (C) cu toate clemele furnizate în unităţi şi
dacă este necesar folosind benzile de legare disponibile comercial pentru a se asigura că nu există contact între acestea şi compresor şi conductele fierbinţi.
• Pentru a asigura o rezistenţă la rupere bună, cablurile electrice trebuie fie fixate folosind suportul de cablu pe placă (D).
• Conectaţi cablul de comunicaţie la bornele identificate de numerele respective de pe blocul de borne de pe unităţile
internă şi externă.
În conformitate cu instrucţiunile de instalare, toate dispozitivele pentru deconectarea de la sursa de alimentare tre
e
tehnicienii serviciului post-vânzare.
C
B
A
D
Racord electric unitate externă
• După îndepărtarea panoului frontal sunt vizibile în partea frontală piesele electrice.
• Cablurile de alimentare pot fi introduse în orificiile deja tăiate (A) (Scoateţi piesa detaşabilă)
• Asiguraţi fixarea cablului de putere (B) şi cablului de comunicaţie interior/exterior (C) cu toate clemele furnizate în unităţi şi
dacă este necesar folosind benzile de legare disponibile comercial pentru a se asigura că nu există contact între acestea şi compresor şi conductele fierbinţi.
• Pentru a asigura o rezistenţă la rupere bună, cablurile electrice trebuie fie fixate folosind suportul de cablu pe placă (D).
• Conectaţi cablul de comunicaţie la bornele identificate de numerele respective de pe blocul de borne de pe unităţile
internă şi externă.
În conformitate cu instrucţiunile de instalare, toate dispozitivele pentru deconectarea de la sursa de alimentare tre
... ascunde
Alte documentatii ale aceleasi game Vezi toate
Fisa tehnica
2 p | RO
NIMBUS PLUS S NET
Instructiuni montaj, utilizare
46 p |
NIMBUS PLUS S NET